18兆欧超纯水工程
日期:2018-01-17关注:253
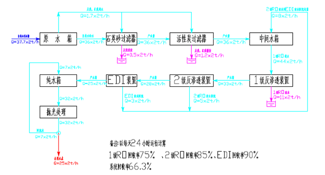
某电子行业,采用自来水制作车间用水,用水量25t/h,系统产水达到下列要求:
序号 | 名称 | 指标 | 单位 |
1 | 电阻率 | ≥17.5 | MΩ.cm |
2 | 出水压力 | ≥0.45 | MPa |
3 | 温度 | 23±2 | ℃ |
4 | TOC | <20 | ppb |
5 | 硅酸盐 | <5 | ppb |
6 | Ag ,Ca,Cr, K,Mg, Zn, | <1 | ppb |
7 | Al,Cu,Fe ,Ni | <0.5 | ppb |
8 | Na+ | <1 | ppb |
9 | SPC | <10 | CFU/100ml @35deg /48hrs |
10 | 颗粒(φ>0.5um) | <200 | P/L |
处理工艺:





苏公网安备32050502012519号